Firma ZUP EMITER prosi o zaakceptowanie plików cookie związanych z wydajnością usług, serwisami społecznościowymi i treściami reklamowymi. Pliki cookie powiązane z serwisami społecznościowymi i treściami reklamowymi należące do osób trzecich umożliwiają korzystanie z funkcji społecznościowych i wyświetlanie spersonalizowanych treści reklamowych. Aby uzyskać więcej informacji lub dostosować ustawienia, kliknij przycisk „Więcej informacji” lub wybierz opcję „Ustawień plików cookie” na dole witryny. Więcej informacji o plikach cookie i przetwarzaniu danych osobowych można znaleźć w Polityce ochrony prywatności i zasadach dotyczących plików cookie oraz klauzuli informacyjnej RODO. Czy akceptujesz te pliki cookie i związane z nimi przetwarzanie danych osobowych?

Tak, zgadzam się Więcej informacji

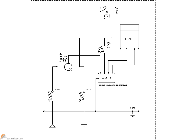
Szafka pomiarowa dla układu półpośredniego

Uwaga! To rozwiązanie zostało oznaczone jako przedawnione.

Numer karty: 13.31.79

Opublikowane: 22 Luty 2013

Właścicielem programu jest firma EMITER. Wszystkie prawa zastrzeżone